-
-
● 建筑仿真软件
● 声学仿真软件
● 流体仿真软件
● 电站热力系统
● 更多产品
-
-
TRNSYS产品介绍
TRNSYS-动态系统仿真模拟软件
TRNSYS开发背景
开发机构TRNSYS(TRANSIENT SYSTEM SIMULATION )软件是瞬时系统模拟程序,由美国WISCONSIN-MADISON大学SOLAR ENERGY 实验 室(SEL)开发,并在欧洲一些研究所 (CSTB、TRANSSOLAR )的共同研究下逐步完善的。另外,美国的THERMAL ENERGY SYSTEMS SPECIALISTS (TESS)专门开发出针对暖通空调系统的各种模块。
TRNSYS是什么
TRNSYS是一套完整的,可扩展,包含建筑能耗的瞬时模拟平台。适用于新能源,生活热水,建筑设备,分布式能源系统,空调系统等工程应用和科学研究。包括研究控制策略,人的行为等。
TRNSYS软件的特点
◆模块化结构:用户可以任意热力过程通过模块化形式
◆模块的源代码开放:用户根据各自的需要修改或编写新的模块并添加到程序库中;TRNSYS软件提供所有模块的FORTRAN源码,用户可以对源码进行修改,编译生成自己的模块。
◆形成终端TRANSED用户程序:为非TRNSYS用户提供方便;
◆输出结果可在线输出100多个系统变量:可输出EXCEL 计算文件;
◆与EXCEL、MATLAB,PYTHON 等其它软件建立链接。
◆ 计算灵活:模块化开放式结构,用户可以根据需要任意建立连接,形成不同系统的计算程序。用户可以根据自己想要的系统类型,来任意链接。从而形成不同的计算程序。用户可以根据自己的想法,搭建不同形式的复合系统。
软件功能模块介绍
SIMULATION STUDIOSIMUALTION STUDIO 是TRNSYS主要建模程序,有友好的GUI。
TRNBUILD是TYPE 56多区域建筑组件主要建模程序,在TRNBUILD程序中定义详细的建筑结构、窗户、热扰、通风、建筑相关作息。
TRNSED是建立可分发的客户端程序,改程序允许将搭建的系统分发给非TRNSYS授权用户使用
TYPES TUDIO是TRNSYS18版本推出的简单FORTRAN编译环境,主要为方便TRNSYS用户编译自己的组件提供的编译器。
主要应用
•设备模拟 •建筑仿真(包括LEED能源建模) •太阳光热工程 •地面耦合传热 •高温太阳能应用 •地源热泵系统 •多区域热/气流耦合模型 •优化 •发电厂(生物质、热电联产) •氢燃料电池系统 •风力和光伏系统
建筑空调系统模拟
高温太阳能工程
地源热泵系统
建筑多区域气流网络
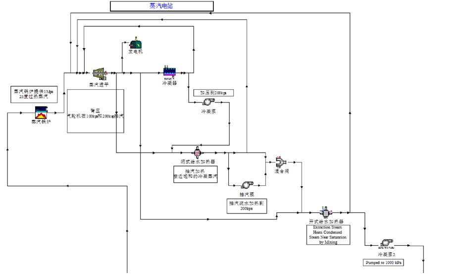
发电厂朗肯循环
燃气-蒸汽联合循环
废热利用与工业负荷
多能互补系统
多能互补系统
TRNSYS 软件的应用
1)建筑物全年逐时负荷计算
TRNSYS 软件能进行建筑物全年逐时负荷计算,TRNSYS17 的特点之一就是可以根据建筑的实际造型,在Google Sketchup 中进行三维建模,软件也可以支持很多热区的复杂计算。负荷计算的结果可以很方便的以图表的形式展现出来。
2)建筑物全年能耗计算以及系统优化
TRNSYS 软件在负荷计算的基础上能进行系统能耗的计算以及系统优化。由于软件本身是模块化的特点,系统的建模能在软件中展现。软件中提供众多系统模块,用户可以很方便的像搭积木的方式一样完成系统的搭接,修改系统的参数与配置进行系统的优化。
3)太阳能系统模拟计算
TRNSYS 软件一个很大优势就在于太阳能系统模拟。软件原始开发方为美国Wisconsin-Madison大学Solar Energy实验室,软件早期为一个太阳领域的专业软件。因此,在各种太阳能系统的模拟计算上具有很大优势,涵盖的面较宽。可以做太阳能热水系统、 太阳能光伏系统、太阳能热发电系统。
4)地源热泵系统模拟计算
TRNSYS软件在中国被很多用户开始接受都是和地源热泵在中国的发展息息相关的。TRNSYS软件中地下模型,尤其是垂直地埋管模型时软件本身的一大特色。TRNSYS软件采用国际公认的g-function算法,可以进行地埋管的换热计算、土壤热平衡校核以及复合式地源热泵系统计算。
5)地板辐射供暖、供冷系统模拟计算
TRNSYS软件可以进行地板辐射供暖、供冷系统模拟计算,计算结果的可靠性有相应的实验数据来支撑,可以广泛应用在温湿度独立控制、地板采暖、顶棚冷辐射等工程和项目中。
6)蓄冷、蓄 热系统模拟计算
TRNSYS软件中关于蓄冷、蓄热的模块较为丰富,各种蓄热模型:水箱、岩石、冰蓄冷等均有对应的模块。TRNSYS软件中还有地下蓄热等方面各种形式的模块。TRNSYS软件被广泛应用在短期、季节甚至长期蓄热项目中。
7)电力系统模拟计算
TRNSYS软件中光影电力系统方面的模型较为全面,广泛的被应用在太阳能热发电、普通发电、燃料电池、冷热电三联供等项目和研究中。
联系我们
CONTACT US
/021-64822252/021-64821011